Overview
This article discusses charge pump DC/DC converters and presents a design for an inductorless bipolar power supply circuit.
Choosing a power architecture
The first step in designing low-voltage electronics is deciding which type of power supply to use. Essentially there are two choices: linear regulators (LDO) or DC/DC converters. Today DC/DC converters are often selected because switching-mode regulation generally offers higher efficiency than linear regulation. (If you wonder why I added "generally", see the section titled "Efficiency concerns".)
If you choose a DC/DC converter, you may be concerned about bulky magnetic components, complex component selection, and noisy outputs. However, typical inductor-based switching regulators are not the only option. A different topology can provide notable advantages in some designs, although it is not suitable for every application.
Inductor output, capacitor input
Inductorless DC/DC converters are called charge-pump regulators because they use switches to periodically pump charge onto capacitors. A simple analogy is inflating a tire that slowly leaks. If you pump air fast enough, the tire pressure can be maintained even though leakage is occurring. The pumped air corresponds to input current, the leaking air corresponds to load current, and tire pressure corresponds roughly to voltage. With sufficient periodic pumping, you can indefinitely maintain the required pressure and supply load current.
In practice, a charge pump uses switches to periodically transfer current from the input supply into capacitors. When the input-side switches are closed, capacitors are charged. When the output-side switches close, those capacitors are connected to the regulator output so they can supply load current. Another key point is that a capacitor's voltage does not change instantaneously. For example, if a capacitor is charged to 5 V and then its connections are reconfigured with switches, the capacitor voltage (V_CAP) remains 5 V. That property allows capacitors to be used as voltage doublers:

When connected to the input, V_CAP is 5 V. When connected to the output, the initial V_CAP is still 5 V. Note that the lower output connection is tied to V_IN rather than ground. Therefore V_OUT must be 5 V higher than V_IN; in other words, V_OUT = 2·V_IN.
You can use a similar arrangement to invert the input voltage:

Here, the lower output connection is V_OUT and the upper output connection is ground. When the input-side switches charge the flying capacitor to V_CAP = 5 V and the output-side switches close, the output will initially be 5 V below ground; in other words, V_OUT = -V_IN.
Other input-to-output relationships can be implemented, but these two are common. If a charge-pump output is followed by a linear regulator for fine trimming, these simple topologies often meet the requirements while also reducing noise.
Advantages and disadvantages
It is important to evaluate trade-offs objectively. Charge-pump converters can be attractive in some applications, but in many cases an inductor-based switching regulator may be preferable.
Advantages
Generally, charge-pump regulators are smaller, simpler, and lower cost than equivalent inductor-based switching regulators. Those benefits—reduced size, shorter time to market, and lower cost—are significant design drivers in many projects.
Disadvantages
Charge pumps cannot typically supply as much output current as inductor-based converters. While exact limits depend on the specific device and design, loads requiring more than about 50–100 mA often favor an inductor-based converter. In some high-output-current applications, the efficiency of a charge pump will be lower than that of an inductor-based equivalent, although it will generally outperform an LDO in efficiency.
Noise
Both switching regulators produce more noise than linear regulators. Whether a charge pump or an inductor-based regulator is noisier depends on many factors. Inductor-based regulators often produce higher radiated emissions because inductors can act like antennas unless shielded; shielded inductors are more costly. Overall noise performance is design-dependent and must be evaluated on a case-by-case basis.
Conclusion
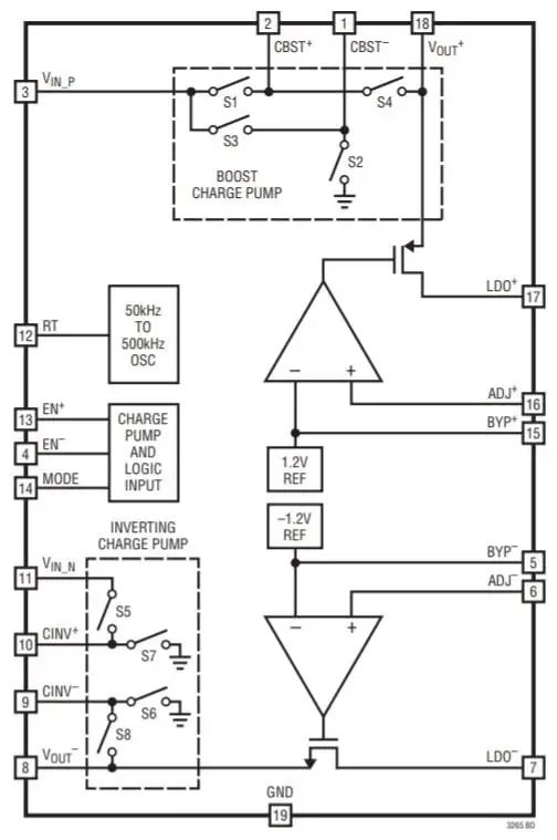
This topic is relevant because an inductorless charge-pump can be a compact solution for converting 5 V to ±5 V, enabling it to be used as a subsystem in analog or mixed-signal projects. One example device for this purpose is the LTC3265 from Linear Technology / Analog Devices:
