Introduction
This article addresses the following topics:
- Functional architecture design for the Body and Comfort domains
- Design rationale for functions within the Body and Comfort domains
- Interface design between functional modules in the Body and Comfort domains
- Interface design between Body and Comfort domains and other domains
Architecture
Overall architecture
The overall functional architecture for the Body and Comfort domains includes the subsystems listed below.

Major subsystems
- Anti-theft alarm system (ATWS): Implements vehicle anti-theft alarms by detecting unauthorized intrusion from door/window, vehicle tilt, interior scanning sensors, etc., and triggers audible and visual alarms when intrusion is detected.
- Central locking system: Centralized control of door lock/unlock functions. Receives lock/unlock requests from driver, key, remote keyless entry and controls each door lock state.
- Exterior lighting system: Controls all exterior lights including headlights, brake lights, turn indicators, fog lights, and supports features such as automatic dimming and automatic high/low beam switching.
- Interior lighting system: Controls interior lighting such as cabin lights, seat lights, door frame lights, and can automatically turn on/off based on door state and ambient light sensors.
- Wiper & Washer system: Controls front and rear windshield wipers and washers, including intelligent modes that adjust wipe frequency based on rainfall.
- Defrost control: Manages window defrosting and automatically enables defrost based on interior and exterior temperature and humidity.
- Mirror adjustment: Controls automatic adjustment of interior and exterior mirrors and can store multiple driver configurations.
- Seat adjustment: Controls seat adjustments including height, fore-aft position, and angle, with support for multiple saved configurations.
- Seat climatization: Controls seat heating and cooling, with independent control for different seats.
- Sunroof/Convertible control: Opens and closes sunroof or convertible top.
- Horn control: Controls vehicle horn actuation.
- Keypad and small widget control: Controls small controls and keypads such as glovebox latch.
- Terminal clamp control (power distribution): Manages ignition switch and engine start/stop functions.
- Visibility subsystem: Improves driver visibility via wipers, HVAC defrosting, etc.
- Acoustic warnings: Provides audible alerts such as anti-theft alarms.
- Comfort subsystem: Enhances occupant comfort through lighting, seat adjustment, and related features.
- Remote Keyless Entry (RKE): Enables keyless locking/unlocking using a remote key.
Each subsystem contains multiple functional components that interface with sensors and actuators to control locking, lighting, comfort, acoustic signals, and other vehicle functions.
Interface Design
The interface design between functional components is described below.
Sensor interfaces
Sensor interfaces capture driver requests, vehicle states, and environmental information. Examples:
- SwtLiAut: automatic headlight switch state
- SwtIndcr: turn indicator switch state
- RainSenReq: rain sensor request
- DoorHndl: door handle state
Sensor data types must be standardized. The physical meaning, data format, and transmission characteristics of each sensor interface should be explicitly defined to ensure correct data exchange between components.
Actuator interfaces
Actuator interfaces issue control commands. Examples:
- WipgCmd: wiper action command
- NozHeatrCmd: nozzle heater control
- SeatAxisPosn: seat motor axis position
Actuator interfaces specify command formats and semantics to standardize operations and facilitate replacement of different actuator hardware.
Status interfaces
Status interfaces provide feedback on current actuator states. Examples:
- WiprSts: wiper status
- NozHeaterSts: nozzle heater status
- SeatMoveSts: seat movement status
Standardized status interfaces allow controllers to obtain accurate feedback from actuators.
Internal component interfaces
Interfaces are also defined between subcomponents within the same component. Example in the wiper system:
- RainSenReq: RainSensor -> AutoWipingEvaluator
- WipgAutReq: AutoWipingEvaluator -> WiperWasherManager
These conventions ensure uniform interaction formats within a component.
Cross-domain interfaces
Some interfaces are consumed across domains. Examples:
- VehSpd: vehicle speed information provided by the chassis domain to the exterior lighting system
- OperMod: operation mode provided by the chassis domain to multiple systems
Cross-domain interfaces facilitate coordination among different subsystems.
Vehicles are complex systems with many interactions. Clear interface contracts are required for data transfer and communication so components can obtain necessary inputs and provide control outputs to others.
Wiper System Design
The wiper system receives driver requests, senses environmental conditions, and controls the wiper and washer functions.
Component design
- Rain Sensing
- RainSensor: Basic rain detection component that collects rainfall information and outputs rain data.
- AutoWipingEvaluator: Automatic wiping evaluation component that consumes RainSensor data and environmental parameters (temperature, ambient light, etc.) to compute automatic wiping requests and output automatic wiping control signals.
- WasherFluidTank: Washer fluid level sensor component monitoring remaining washer fluid, potentially connected to front and rear tanks, outputting level status signals.
- EnableDisableWiperWasher: System enable manager that decides whether the wiper system should be enabled based on vehicle state (engine state, vehicle speed, etc.) and outputs a system enable signal.
- WiperWasherManager: Core control component that aggregates all wiper-related requests, resolves priority and logic, and sends control commands to Wiper and Washer actuators.
Design rationale
- Separate basic environmental sensing and algorithmic calculations into the RainSensing component to clarify control logic.
- Represent each actuator with a dedicated component, such as Washer, Wiper, and NozzleHeater, to facilitate device changes and extensions.
- Use EnableDisableWiperWasher to manage system enable/disable globally.
- Let WiperWasherManager handle overall control logic.
- Connect different sensors via independent interfaces to standardize sensor integration.
This modular design yields cohesive functional units and simplifies the addition of new washer and wiper devices. Clear interfaces improve maintainability.
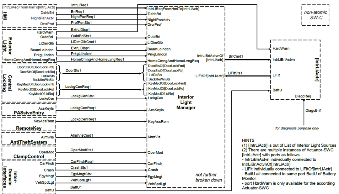
Interior Lighting System
The interior lighting system controls interior lights as shown in the diagram.

Component design
- InteriorLightManager: Core control component implementing selection and coordination logic.
- InteriorLightSensor: Includes manual switches and sensors for usage requests.
- ExteriorLight: Provides external brightness information.
- CentralLocking: Provides door lock status.
- LightSourceActuator: Represents actuators for individual interior lights.
- BatteryMonitor: Provides battery voltage information.
Design rationale
- Use InteriorLightManager as a centralized controller to reduce complexity.
- Abstract various usage request sensors through InteriorLightSensor.
- Consume relevant state inputs from ExteriorLight and CentralLocking.
- Provide lighting actuation via LightSourceActuator interfaces.
- Use BatteryMonitor to assess available power.
This layered decomposition concentrates complex state logic in the manager while other components remain focused and easy to evolve.
Central Locking System
The central locking system receives driver requests and environment information to control door lock and unlock actions.

Component design
- CentralLockingMaster: Core control component implementing locking logic.
- HMI: Includes lock button and other sensors to detect driver requests.
- DoorLock: Controls each door lock and provides door lock status.
- KeyPadManager: Manages requests from the door keypad.
- GloveBox/TankFlap: Glovebox and fuel flap lock control.
- Intra-Domain: Provides state information from other in-cabin systems.
- ProfileManager: Coordinates personalization information such as key and keyless entry.
Design rationale
- Use CentralLockingMaster as the central control component to concentrate lock management logic and reduce complexity.
- Provide a DoorLock subcomponent per door for fine-grained control and define standardized interfaces for these components.
- Use KeyPadManager to centralize keypad-originated requests.
- Different types of sensor information should be separated and exposed via dedicated interfaces to obtain required inputs.
- Use ProfileManager to coordinate multiple personalization sources and generate the current driver configuration ID.
- Cross-domain interfaces should supply vehicle speed, operation mode, and other data so locking logic can leverage comprehensive vehicle state.
- Maintain standardized interfaces to ensure consistent data exchange and enable reuse.
This modular, decoupled, and standardized approach increases flexibility and scalability and facilitates supplier integration.
Anti-theft Alarm System
The anti-theft alarm system issues audible and visual alarms when unauthorized access is detected.
Component design
- AlarmManager: Core alarm management component.
- SensorAdapter: Sensor adapter component.
- AcousticDevice: Horn actuator.
- InteriorLights: Interior light actuators.
- ExternalLights: Exterior light actuators.
Anti-theft requires connecting many sensor types with different interfaces. SensorAdapter acts as an adaptation layer to interface with different sensors and provide AlarmManager with uniformly formatted sensor data.
AlarmManager receives required sensor data through SensorAdapter without needing to know sensor-specific interface details, reducing complexity. SensorAdapter performs data conversion and adaptation so sensors can be connected or replaced without impacting AlarmManager.
This design improves flexibility, scalability, and maintainability and separates application logic from sensor access.
Other systems
- Mirror systems: Manual or automatic adjustment of interior or exterior mirrors.
- Horn system: Alerts other vehicles or pedestrians or indicates vehicle state.
- Defrost system: Senses the environment and controls defrost behavior.
- Terminal clamp system: Controls power and driving power mode changes.
- Immobilizer: Prevents engine start and triggers visual and audible alarms upon unauthorized engine start.
- Seat adjustment and seat temperature control: Seat heating and cooling.
- Passive Keyless Entry (PKE): Remote locking/unlocking system.
- Convertible control: Opens or closes convertible roof.
Notes
Scope
- Timing requirements are not considered.
- Variant handling is not considered.
- Secure communication mechanisms are not considered.
Design recommendations
- Concentrate core control logic in Manager components to improve cohesion.
- Use adapter components to connect heterogeneous external information sources.
- Represent each actuator with a dedicated component for fine control.
- Differentiate sensor types and provide dedicated interfaces for each sensor class.
- Centralize personalized information management to provide profile configuration.
- Keep interfaces standardized to improve reuse and scalability.
Deficiencies
- Missing personalization parameters and interfaces.
- Lack of diagnostic codes and interfaces.
- Insufficient decomposition of sensor and actuator components.
- No standardized adaptive headlight system defined.
- No lifecycle dependency patterns considered, such as alarm feedback during transport mode.